
所在地区广东 · 东莞发布日期2021-03-29 10:47:35
仪器概述:
不对称脉冲测量仪是根据IEC61347-2-3 A1:2012标准中17.2以及标准图3以及GB19510.4-2009标准中17.2以及标准图3所示的试验标准要求而设计制造。
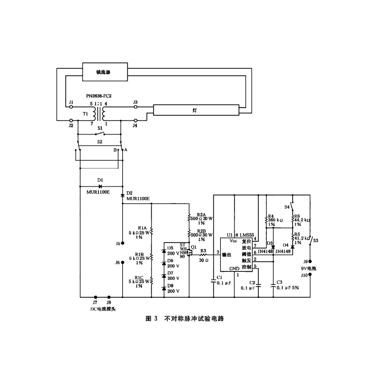
不对称脉冲测量仪面板布局及电原理图:
图1是不对称脉冲测量器的面板照片, 图2是不对称脉冲试验电原理图,附页为外部测量接线图。

图1

图2
工作和检测原理:
为了能使灯的阴极电流按正常工作的状态通过,又能准确检测灯气体放电的不对称脉冲所造成的功率,在灯的一个阴极与电子镇流器之间加入了一个1:1的高频变压器,工作时,灯的阴极电流能通过变压器耦合而加到灯的左边阴极上。灯的电弧电流可通过开关S1模拟正常工作状态,或通过转换开关S2接入模拟的局部整流不对称脉冲电路。
由时基集成电路LM555组成的脉冲发生器,当开关S4闭合时,由于R4和R6并联,电阻值减小,脉冲发生器的周期(LM555的3脚输出电平)为3 ms高电位,3 ms低电位,由此使绝缘场效应管Q1,也发生3 ms导通和3 ms截止的开关现象。当开关S4开路时,只有R4提供电流通路.从而使LM555的3脚输出高电位的时间延长到27 ms,而由于C3被充电到阈值电压后,放电的时间常数仍没变,因此LM555的3脚低电平的维持时间仍为3 ms,场效应管Q1的导通和截止时间也随这一变化而变化。